Как распланировать электрику в квартире. Монтаж электропроводки в квартире своими руками — пошаговая инструкция
Как распланировать электрику в квартире. Монтаж электропроводки в квартире своими руками — пошаговая инструкция

Если вы покупаете квартиру в старом доме или в новостройке, там уже будет проведено электричество и подключены розетки с выключателями. И до покупки недвижимости вы никак не сможете повлиять на их местоположение. Но как только вы становитесь собственником жилья, то имеете право переделать проводку в квартире своими руками совсем по-другому. Конечно же, это процесс длительный, сложный и материально затратный. Пытаясь как-то сэкономить, многие задаются вопросом – реально ли в новом жилье сделать всю электрическую часть самим? Реально, если вы не лентяи, неплохо учились в школе, дружите с физикой и электротехникой. Так что тема у нас сегодня актуальная – электропроводка в квартире своими руками. Пошаговая инструкция от составления схемы до монтажа проводов вам поможет.
Начало всех работ — схема

Хотелось бы начать этот раздел с аналогии. Что является основой для хорошего крепкого дома? Конечно же, фундамент. Так вот, своеобразным фундаментом надёжного и качественного электроснабжения является грамотно составленная схема электропроводки в квартире. Многие совершенно напрасно этим пренебрегают и на это есть веские причины:
- Во-первых, монтаж электропроводки в квартире вам будет делать гораздо легче, когда на схеме отображается практически конечный результат. Согласитесь, это довольно редко, когда на первом этапе ремонта люди могут представить себе, что получится в конце. А с электрической схемой это возможно, потому что на ней будут отображены все коммутационные аппараты, элементы освещения и стационарные бытовые электроприборы.
- Во-вторых, схема электрической проводки в квартире поможет вам составить чёткий план выполнения работ – с чего начать монтаж проводки, в каком направлении двигаться, что оставить на завершающий этап.
- В-третьих, когда у вас на руках есть готовая схема расположения элементов электрики в квартире, можно легко определиться с количеством материалов – розеток, выключателей, распределительных коробок, подрозетников, проводов, кабелей.
- И самое главное, когда уже будут полностью окончены монтажные и ремонтные работы, у вас останется схема разводки электропроводки в квартире. Ни в коем случае её не выбрасывайте. Если понадобится просверлить где-то в стене отверстие под картину или фоторамку, вы достанете схему и посмотрите, каков путь пролегания проводов, чтобы не напороться и не повредить токопроводящую жилу. Также многие заклеивают иногда распределительные коробки обоями, чтобы не портить внешний вид комнаты. Вообще-то этого делать нельзя, но если уж и заклеили, вы всегда сможете глянуть на схеме, где находится коробка. При необходимости каких-то работ, срежете кусочек обоев, получите доступ к коробке, а потом заклеите вновь.
Ремонт в квартире с чего начать последовательность во вторичке. С чего начать ремонт во вторичке
Безусловно, приобретение нового жилья – это всегда радостное событие. Однако и хлопот оно с собой приносит не меньше, чем счастья, особенно если жилье является вторичным. Новостройки хороши тем, что там ремонт начинается с чистого листа, «вторички» же наоборот, приносят с собой старые проблемы от прошлых жильцов, которые непременно нужно исправлять.
Если вы тоже стали обладателем жилья вторичного рынка, то наверняка задаетесь вопросом о том, с чего же начать ремонт в такой квартире. Ниже мы расскажем об основных этапах и возможных «подводных камнях» ремонта во «вторичке».
Этап первый – Ревизия и замена напольного покрытия
На данном этапе ремонта речь идет не просто о смене «верхушки» покрытия в виде ламината или паркетной доски, а обо всем поле в целом. Именно в нем задерживаются все посторонние запахи, оставшиеся от бывших жильцов. Если вы не хотите получить такой бонус, то позаботьтесь о новой стяжке и качественной гидроизоляции (особенно если квартира располагается на первых этажах).
Важно! Прежде чем приступать к ремонту пола в домах старого фонда, обязательно пригласите специалистов из управляющей компании или ЖЭКа. Они проведут осмотр и зафиксируют состояние потолков и стен у ваших соседей снизу. Это поможет вам избежать притязаний от жильцов, решивших обновить свои потолки за ваш счет.



Этап второй – Работа с электропроводкой
Если вы приобрели старую «вторичку», то не стоит удивляться скромному электрохозяйству: по одному потолочному светильнику в каждой комнате, несколько розеток и одноклавишный выключатель – вот и вся роскошь. Мы рекомендуем вам переделать квартиру для себя, и полностью заменить старую проводку, попутно подстраивая разводку под свои нужды.
В процессе полной замены проводов не забудьте и о счетчике за электропитание. Пригласите специалистов и замените его на новый.

Этап третий – Очередь окон, дверей и системы вентиляции
Старые межкомнатные двери и продуваемые деревянные окна уже давно свое отслужили. Поэтому не поскупитесь на качественную замену старого дверного полотна и стеклопакетов на более современные и практичные модели.
Однако не забудьте учесть и то, что в старых домах приточная вентиляция не предусмотрена, и если вы установите пластиковые окна и двери с порожками, то ваша «вторичка» будет напоминать закрытую коробку, в которой без доступа свежего воздуха очень скоро появится грибок, плесень и пылевые клещи.
Чтобы сохранить правильный воздухообмен и избежать проблем описанных выше, в обязательном порядке установите клапаны приточной вентиляции и проверьте исправность вытяжки в кухне и ванной комнате.

Этап четвертый – Работа над акустикой
Не секрет, что «вторички» страдают плохой звукоизоляцией. Уличные звуки, разговор соседей за стеной и шум шагов на лестничной площадке – вот тот стандартный набор, который присутствует практически в каждой квартире вторичного рынка жилья.
Исправить ситуацию можно во время ремонта: установите двухкамерные стеклопакеты, входную дверь с двухконтурным уплотнением и повышенным уровнем поглощения шума, постелите на пол звукоизолирующую подложку и перенесите установленные в общих с соседями стенах розетки и выключатели на другую стену.


Этап пятый – Замена трубопровода
Ремонт во «вторичке» без замены стальных труб нельзя назвать качественным. За долгие годы эксплуатации системы водоснабжения предыдущими жильцами, внутри труб наверняка образовался слой отложений и накипи. Замените их на металлопластиковые или сварные пропиленовые, и таких проблем больше не возникнет.
Еще один нюанс в работе с системой водоснабжения заключается в схеме разводки труд. В квартирах строго фонда установлена тройниковая разводка водопровода, в то время как в новостройках используется коллекторная, она более практична и современна Подумайте о ее установке и в своем жилье.
Важно! Вне зависимости от масштабности проведения ремонтных работ, обязательно замените все трубы внутри квартиры и уделите внимание обвязкам и сливам сантехнических приборов.

Этап шестой – Предчистовая отделка
Данный вид работы подразумевает полное удаление верхних отделочных материалов. Когда дойдете до бетона, обязательно загрунтуйте стены и потолок, заштукатурьте все неровности, дыры и трещины, а после выровняйте поверхность стен шпаклевкой в несколько слоев.
Кстати, не забудьте обработать поверхность антисептическими пропитками. Это убережет стены от появления плесени и грибка.
Важно! Даже современные новостройки не отличаются идеально ровными стенами и потолками, что уж говорить о «заваленной геометрии» квартир старого фонда. Выравнивание перекошенных углов, перепадов потолка и стыков стен очень тяжелый и длительный процесс, но является обязательным, если вы хотите добиться в своем жилье идеального ремонта.
Заключающие шаги ремонта – это чистовая и декоративная отделка помещения. С ней вы наверняка разберетесь сами, поэтому лишних рекомендаций мы давать не будем. Следуйте написанному выше, и совсем скоро ваша «вторичка» будет напоминать новостройку.

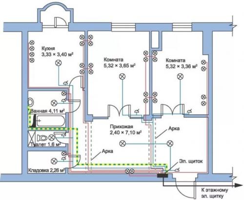
Как распланировать электрику в квартире 2ух комнатной. Монтаж электропроводки
Итак:
- Конечно, на данный момент существуют многочисленные видео правильной прокладки проводки, но мы остановимся лишь на отдельных моментах. Штробы целесообразно делать в верхней части стены под самым потолком. Конечно, некоторые облегчают себе задачу и располагают электропроводку в стяжке.
Если вы заливаете новую стяжку, то данный вариант конечно достаточно удобен. Но в случае повреждения проводки вам придется выбивать стяжку, что в определенных случаях может привести к необходимости ее полной замены. Кроме того повышается риск поражения электрическим током при затоплении помещения. - Ваша схема электропроводки в 2 х комнатной квартире обязательно должна содержать наличие распределительных коробок. Их целесообразно располагать у входа в комнату на стене ближайшей к ручке двери.
Это обусловлено тем, что именно здесь будет располагаться выключатель освещения комнаты и отсюда значительно удобнее выполнять последующую разводку.

Схема питания всех электроприборов двухкомнатной квартиры
- При прокладке в одной штробе сразу нескольких проводов разных групп, желательно их разделить несгораемым материалом. Это может быть слой штукатурки или гофрированная металлическая труба. Это предотвратит повреждение сразу нескольких проводов при возгорании или перегреве одного из них.
- При подключении розеток, выключателей и других электроприемников следует оставлять небольшой запас провода, достаточный для переразделки провода и повторного подключения.