Разводка по квартире электричества. Монтаж электропроводки в квартире своими руками — пошаговая инструкция
- Разводка по квартире электричества. Монтаж электропроводки в квартире своими руками — пошаговая инструкция
- Какой провод использовать для проводки в доме. Основные виды силового кабеля для «домашнего» электромонтажа
- Как правильно провести проводку в доме схема для новичка. Разводим электропроводку в частном доме своими руками
- Сколько стоит разводка электричества по квартире. Прайс-лист на электромонтажные работы
- Ввод в дом электричества, как сделать правильно. Инструкция ввода электричества в дом: советы специалистов по безопасному подводу электросети своими руками (видео урок + 150 фото)
- Разводка по квартире электричества схема. Составление схемы разводки электропроводки
- Видео электрика в новостройке разводка проводки в квартире
Разводка по квартире электричества. Монтаж электропроводки в квартире своими руками — пошаговая инструкция

Если вы покупаете квартиру в старом доме или в новостройке, там уже будет проведено электричество и подключены розетки с выключателями. И до покупки недвижимости вы никак не сможете повлиять на их местоположение. Но как только вы становитесь собственником жилья, то имеете право переделать проводку в квартире своими руками совсем по-другому. Конечно же, это процесс длительный, сложный и материально затратный. Пытаясь как-то сэкономить, многие задаются вопросом – реально ли в новом жилье сделать всю электрическую часть самим? Реально, если вы не лентяи, неплохо учились в школе, дружите с физикой и электротехникой. Так что тема у нас сегодня актуальная – электропроводка в квартире своими руками. Пошаговая инструкция от составления схемы до монтажа проводов вам поможет.
Начало всех работ — схема

Хотелось бы начать этот раздел с аналогии. Что является основой для хорошего крепкого дома? Конечно же, фундамент. Так вот, своеобразным фундаментом надёжного и качественного электроснабжения является грамотно составленная схема электропроводки в квартире. Многие совершенно напрасно этим пренебрегают и на это есть веские причины:
- Во-первых, монтаж электропроводки в квартире вам будет делать гораздо легче, когда на схеме отображается практически конечный результат. Согласитесь, это довольно редко, когда на первом этапе ремонта люди могут представить себе, что получится в конце. А с электрической схемой это возможно, потому что на ней будут отображены все коммутационные аппараты, элементы освещения и стационарные бытовые электроприборы.
- Во-вторых, схема электрической проводки в квартире поможет вам составить чёткий план выполнения работ – с чего начать монтаж проводки, в каком направлении двигаться, что оставить на завершающий этап.
- В-третьих, когда у вас на руках есть готовая схема расположения элементов электрики в квартире, можно легко определиться с количеством материалов – розеток, выключателей, распределительных коробок, подрозетников, проводов, кабелей.
- И самое главное, когда уже будут полностью окончены монтажные и ремонтные работы, у вас останется схема разводки электропроводки в квартире. Ни в коем случае её не выбрасывайте. Если понадобится просверлить где-то в стене отверстие под картину или фоторамку, вы достанете схему и посмотрите, каков путь пролегания проводов, чтобы не напороться и не повредить токопроводящую жилу. Также многие заклеивают иногда распределительные коробки обоями, чтобы не портить внешний вид комнаты. Вообще-то этого делать нельзя, но если уж и заклеили, вы всегда сможете глянуть на схеме, где находится коробка. При необходимости каких-то работ, срежете кусочек обоев, получите доступ к коробке, а потом заклеите вновь.
Какой провод использовать для проводки в доме. Основные виды силового кабеля для «домашнего» электромонтажа
В соответствии с ПУЭ (Правила устройства электроустановок):
2.1.48 Провода и кабели должны применяться лишь в тех областях, которые указаны в стандартах и технических условиях на кабели (провода).
Таким образом, для электромонтажа в здании следует использовать лишь те кабели и провода, в технических условиях на которые указано «распределение и передача электрической энергии». Причем следует смотреть не рекламные слоганы продавцов или даже надпись на упаковке, а сертификат завода-изготовителя на данную марку кабеля (можно найти в интернете).
Семейство кабелей ВВГ (ВВГнг, ВВГнг-ls, ВВГнг-frls)
Кабели этой группы наиболее распространены для внутренней прокладки в России и СНГ. Медные жилы класса гибкости 1 согласно ГОСТ 22483-2012 (жесткие цельные жилы, далее — моножилы) покрыты изоляцией из поливинилхлорида (ПВХ), не распространяющего горение. Не распостраняющего горение означает что кабель в источнике пламени загорится, но если его вынести из огня, он сразу потухнет. Таким образом, огонь не может распространиться по кабелю из очага возгорания (например при повреждении кабеля и коротком замыкании).Сам кабель имеет внешнюю оболочку тоже из поливинилхлоридного пластиката (ВВГ означает «винил — винил — голый», то есть небронированный кабель с изоляцией жил из ПВХ и внешней изоляцией из ПВХ). Согласно ГОСТ 31996-2012, для сечений применяемых в быту, кабель может иметь, а может и не иметь внутреннее заполнение (чем-то подобное заполнению в кабеле NYM) между жилами и внешней изоляцией.
Кабель серии ВВГ предназначен для передачи и распределения электроэнергии в стационарных установках.
Номинальное переменное напряжение: до 660 В или до 1000 В. Для домашнего электро монтажа более чем достаточен кабель на 660 В (0.66 кВ). Гарантированный срок службы кабеля составляет 30 лет.
Как правильно провести проводку в доме схема для новичка. Разводим электропроводку в частном доме своими руками
Еще совсем недавно, разводка электропроводки в частном доме выполнялась из алюминиевого кабеля сечением 2.5 мм². И этого было более чем достаточно для подключения холодильника, утюга или радиоприемника.
Однако время не стоит на меньше, и с каждым днем количество бытовых приборов в доме только увеличивается (кондиционеры, электрические печи и духовые шкафы, бойлера, котлы автономного отопления и так далее). В связи с этим значительно возрастает нагрузка на электропроводку, что может привести к ее выходу из строя с последующим коротким замыканием или даже возгоранием.

По этой причине при новом строительстве или выполнении ремонтных работ, в первую очередь необходимо выполнять новый монтаж электропроводки в частном доме. Для этого можно либо заказать услуги профессионалов, либо же выполнить все работы своими руками.
Во втором случае будет крайне полезно прочитать данную статью, поскольку в ней будет подробно описан каждый из этапов электромонтажа и представлены все основные требования, рекомендации и ограничения при выполнении данного типа работ.
Основные этапы монтажа электропроводки в частном или загородном доме

Согласно многолетнему опыту в выполнении электромонтажных работ, все работы можно подразделить на следующие этапы:
- Составление схемы электроснабжения (количество и место расположения розеток, выключателей, светильников и так далее).
- Определение места установки распределительного щитка.
- Разметка потолков, стен и полов под прокладку кабельно-проводниковой продукции и установку подрозетников и распределительных коробок.
- Штробление стен под скрытую электропроводку.
- Штробление стен под установку распределительного щитка (при установке внутреннего щитка).
- Высверливание отверстий под установку подрозетников и распределительных коробок.
- Монтаж трасс для крепления гофры (если прокладка кабельно-проводниковой продукции будет выполнятся в гофре).
- Прокладка кабельно-проводниковой продукции.
- Установка подрозетников и черновая заделка штроб.
- Расключение распределительных коробок.
- Монтаж контура заземления.
- Проверка сопротивления заземления смонтированного контура.
- Сборка и монтаж щитка.
- Проверка работоспособности всех розеток и выключателей.
- Монтаж и подключение розеток, выключателей и осветительных приборов.
Рассмотрим более детально основные этапы, для того чтоб монтаж электропроводки в доме был выполнен качественно и прослужит не менее 20–25 лет (именно такой минимальный срок службы медной проводки).
Составление схемы электроснабжения (проект расстановки розеток и выключателей)
При строительстве или капительном ремонте первый этап — эта разработка проектно-сметной документации. Этим должны заниматься специализированные организации с лицензией. В данной статье этот вариант не будет рассмотрен, поскольку цель данной статьи — представить подробное описание выполнение электромонтажа своими руками.
В нашем случае проект (схема электроснабжение) подразумевает определится с местами установки розеток, выключателей, бытовых приборов, осветительных устройств, щитка освещения и способа прокладки проводов (скрытый или открытый). Рассмотрим какие существуют основные рекомендации при разработке плана электроснабжения.
Основные рекомендации при составлении схемы электроснабжения частного дома

- Вся кабельно-проводниковая продукция в независимости от варианта монтажа должна выполнятся строго вертикально или горизонтально.
- Повороты кабелей должны выполнятся строго под углом 90°.
- Минимально расстояние от кабелей порталам, оконным и дверным проемам не должно быть менее 10–15 см.
- Оптимальное расстояние от уровня чистого пола до выключателей должно составлять 90 см (в соответствии с европейскими стандартами).
- Оптимальная высота расположения розеточных групп — 30 см от уровня чистого пола (за исключением розеток на рабочей поверхности в кухне, в ванной для подключения фена, бритвы, бойлера и так далее).
- Розетки рекомендуется размещать по обеим сторонам кровати или дивана.
- В местах установки телевизоров, количество розеток должно быть не менее 4 шт (2 шт для интернета и телевизионного кабеля и 2 для подключения телевизора и тюнера).
- Для больших коридоров и комнат рекомендуется применять проходные выключатели.
- Все мощные потребители (кондиционеры, электрические печи и духовки, бойлеры, котлы отопления и так далее) должны подключатся исключительно с распределительного щитка с отдельно установленной защитой.
- Оптимальная высота установки распределительного щитка — 1.5–1.7 м от уровня чистого пола.
- Запрещается прокладывать кабельно-проводниковую продукцию ближе чем 20 см к газовой трубе.
- Все металлические элементы и розетки должны быть обязательно заземлены.
Сколько стоит разводка электричества по квартире. Прайс-лист на электромонтажные работы
На странице указаны цены на услуги электрика в Королёве. Наша компания выполняет электромонтажные работы любой сложности в квартире, частном доме или офисе. Мы работаем по договору и сотрудничаем, как с юридическими, так и физическими лицами.
При условии заказа услуги у нас вызов электрика на дом не оплачивается. Опытные мастера имеют все необходимые допуски и оснащены профессиональным оборудованием для проведения монтажных и ремонтных работ любой сложности. С целью повышения безопасности при работе наши специалисты используют маски и перчатки, а также проходят ежедневный медицинский осмотр.
Объем работ оценивается мастером индивидуально. Полный набор услуг, сроки выполнения и сумма под ключ записываются в официальном договоре.
Установка розеток
| Название вида работ | Ед. изм. | Стоимость, руб. |
| Установка розеток и выключателей света | шт. | 180 |
| Установка розеток | шт. | 180 |
| Установка наружной розетки | шт. | 180 |
| Установка внутренней розетки | шт. | 230 |
| Установка розеток с заземлением | шт. | 250 |
| Установка компьютерной розетки RJ45 (интернет) | шт. | 230 |
| Установка телевизионной розетки (ТВ) | шт. | 230 |
| Установка телефонной розетки RJ11, RJ12, RJ45 | шт. | 230 |
| Установка розетки для электроплиты | шт. | 400 |
| Установка электроточки скрытой проводки (без высверливания чашечки) | шт. | 250 |
| Установка электроточки наружной | шт. | 350 |
| Установка подрозетников | шт. | 100 |
| Установка распаечной коробки наружной | шт. | 450 |
| Установка распаечной коробки внутренней | шт. | 650 |
| Ремонт розетки | шт. | 400 |
| Ремонт выключателя | шт. | 500 |
| Замена розетки | шт. | 180 |
| Монтаж механизма внутренней розетки | шт. | 200 |
| Замена механизма внутренней розетки | шт. | 300 |
| Установка двойной розетки в один подрозетник | шт. | 300 |
| Демонтаж розетки | шт. | 100 |
| Устройство отверстий в стене для подрозетников в гипсе, ГКЛ | шт. | 300 |
| Устройство отверстий в стене для подрозетников в кирпиче | шт. | 400 |
| Устройство отверстий в стене для подрозетников в бетоне | шт. |
Ввод в дом электричества, как сделать правильно. Инструкция ввода электричества в дом: советы специалистов по безопасному подводу электросети своими руками (видео урок + 150 фото)
Электрическая проводка является важным элементом при возведении дома. Если провести проводку не верно, не соблюдая правила техники безопасности и меры предосторожности, то это может привести к возгоранию и потере жилья, а также к гибели людей. Поэтому, следует особо тщательно подойти к изучению этого вопроса, ознакомится с правилами устройства электрических сетей и техническими условиями.
Профессионалы утверждают, что не существует единственного правильного способа ввода электричества в деревянный дом, но есть несколько моментов, которые необходимо учитывать при работе с проводкой.

Способы подключения к электрической сети
Для того, чтобы ответить на вопрос: как правильно ввести электричество в дом? Необходимо разобраться в тонкостях данной работы.
Для монтажа электропроводки применяют следующий способы:
- Воздушная линия.
- Подземная линия.

Первый вариант является более распространенным и связано это с устройством электрических сетей. Такой метод требует минимум затрат и позволяет производить визуальный контроль состояния кабеля.

Доступ к элементам, находящимся под напряжением невозможен без специального оборудования благодаря расположению на высоте. Кроме этого, установить опору, в случае необходимости, гораздо проще и выгоднее, нежели делать подземную линию электросети.

Второй вариант применяется очень редко и обусловлен он невозможностью установки воздушной линии. Подземная линия используется при неблагоприятном климате: ветрах, снегопадах, обледенении проводов.

Как выбрать кабель?
В настоящее время, надежным помощником при проведении проводки является самонесущий изолированный провод, который по сравнению с устаревшими алюминиевыми проводами обладает большими преимуществами.
Многожильные провода, которые использовались ранее, не были изолированы ввиду отсутствия материала, выдерживающего большие нагрузки длительное время. Этот фактор нередко становился причиной короткого замыкания проводки и отключения электричества.

Современные провода являются полной противоположностью. Они имеют надежную полиэтиленовую изоляцию, которая исключает возникновение множества проблем. Для поведения электросети в дом используют СИП 4 или 5.

Крепление кабеля
Чтобы осуществить ввод электричества от столба своими руками необходимо выбрать способ крепления кабеля к стене строения. Сделать это будет просто при помощи обычной арматуры. Далее кабель монтируется к наружной части стены способом, соответствующим материалу, из которого возведено здание и желаемому эстетическому результату.

Самый лучший и надежный вариант – провести провод через гофр или пластмассовый кабель-канал. На это уйдет не мало времени и сил, но результатом вы останетесь довольны.
Проведение электросети в помещение
Существует несколько способов ввода кабеля:

Внутри помещения. Такой способ требует разрыва сети перед подключением его к ВВГнг, кроме того, электрики считают такой способ не очень надежным.

Соединение самонесущего провода с ВВГнг при помощи арматуры. При использовании такого метода необходимо учесть, что СИП подходит для электропроводки вне помещения.

Специалисты не рекомендую использовать его в доме, так как он поддерживает горение.

Третий способ подразумевает установку автомата в помещении у стены около отверстия и помещается в специальный бокс. Кабель проводится от магистрали к боксу и подсоединяется к ВВГнг в гофре. Для лучшего результата необходимо установить автомат на уровень выше чем на распределительном щите, тогда проблему с неполадками в сети легко будет решить прямо в доме.

А автомат, установленный на улице в критической ситуации, обесточит провод, расположенный в стене и тем самым, предотвратит возгорание.

Разводка по квартире электричества схема. Составление схемы разводки электропроводки
Разводка электрики в квартире начинается с составления плана разводки сети. Монтаж электропроводки по имеющемуся расчетному чертежу выполнять гораздо проще и целесообразнее по ряду преимуществ:
- схема электросети позволит заранее спланировать необходимое оборудование и средства;
- наличие схемы позволит точно определить мощность входного ввода;
- чертеж дает понимание монтажному персоналу о потенциально пожароопасных узлах проводки для принятия мер по их перепланировании или принятия дополнительных мер безопасности;
- схема позволит выполнить монтаж планово, с проверкой завершения полного цикла.
Примеры схем для однокомнатной квартиры
Электротехники считают, что если суммарная нагрузка на электросеть квартиры не превышает показатель 25 А, то есть возможность и даже целесообразность по стоимости выполнить планировку сети одним контуром на один автомат. Такой способ – типичная типовая схема прошлого, когда в контур включены были осветительные элементы с силовыми розетками . Сегодня от этих приемов отошли и монтаж ведут по независимым отдельным контурам. Пример проводки однокомнатной квартиры приведен на рисунке 3.

Рис. 3. Схема электроснабжения однокомнатной квартиры
На чертеже видно грамотное распределение нагрузки сети однокомнатной квартиры на несколько отдельных контуров со своими УЗО. Такая система обеспечит безаварийную работу проводи и корректную работу оборудования без посадки напряжения.
Для двухкомнатной квартиры
Отличие чертежа для работ по монтажу снабжения двухкомнатной квартиры от однокомнатной состоит в большем количестве контуров в плане разводки. Здесь возможны некоторые компоновки. На рисунке 4 приведен пример такой схемы.
Рис. 4. Схема электроснабжения двухкомнатной квартиры
На примере наглядно видны несколько контуров освещения, а также отдельно выделенные защищенные цепи для кухни, комнат и другого мощного оборудования.
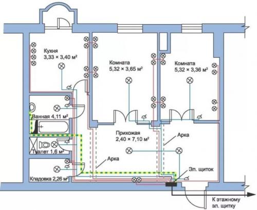
Для трехкомнатной квартиры
На рисунке 5 приведен пример чертежа, который часто применяют для квартир с количеством комнат три и более, где из одного распределительного щита будет выходить уже довольно большое количество проводников.
Рисунок 5. Пример схемы электроснабжения для трехкомнатной квартиры
Особенность данного варианта – это отдельные контуры, заключенные в отдельные блоки со своей защитой. В данном примере 2 блока (25 А и 40 А соответственно). Такой способ позволяет разделить зоны кабельной продукции, делает систему более удобной и практичной.