Разводка в квартире. Составление схемы разводки электропроводки
- Разводка в квартире. Составление схемы разводки электропроводки
- Разводка интернет кабеля в квартире. Проводная компьютерная сеть в квартире своими руками
- Разводка проводки в квартире. Монтаж электропроводки в квартире своими руками — пошаговая инструкция
- Разводка сантехники в квартире. Важность проектирования
- Видео простыми словами о том, как устроена домашняя, квартирная электропроводка, общая схема
Разводка в квартире. Составление схемы разводки электропроводки
Разводка электрики в квартире начинается с составления плана разводки сети. Монтаж электропроводки по имеющемуся расчетному чертежу выполнять гораздо проще и целесообразнее по ряду преимуществ:
- схема электросети позволит заранее спланировать необходимое оборудование и средства;
- наличие схемы позволит точно определить мощность входного ввода;
- чертеж дает понимание монтажному персоналу о потенциально пожароопасных узлах проводки для принятия мер по их перепланировании или принятия дополнительных мер безопасности;
- схема позволит выполнить монтаж планово, с проверкой завершения полного цикла.
Примеры схем для однокомнатной квартиры
Электротехники считают, что если суммарная нагрузка на электросеть квартиры не превышает показатель 25 А, то есть возможность и даже целесообразность по стоимости выполнить планировку сети одним контуром на один автомат. Такой способ – типичная типовая схема прошлого, когда в контур включены были осветительные элементы с силовыми розетками . Сегодня от этих приемов отошли и монтаж ведут по независимым отдельным контурам. Пример проводки однокомнатной квартиры приведен на рисунке 3.

Рис. 3. Схема электроснабжения однокомнатной квартиры
На чертеже видно грамотное распределение нагрузки сети однокомнатной квартиры на несколько отдельных контуров со своими УЗО. Такая система обеспечит безаварийную работу проводи и корректную работу оборудования без посадки напряжения.
Для двухкомнатной квартиры
Отличие чертежа для работ по монтажу снабжения двухкомнатной квартиры от однокомнатной состоит в большем количестве контуров в плане разводки. Здесь возможны некоторые компоновки. На рисунке 4 приведен пример такой схемы.
Рис. 4. Схема электроснабжения двухкомнатной квартиры
На примере наглядно видны несколько контуров освещения, а также отдельно выделенные защищенные цепи для кухни, комнат и другого мощного оборудования.
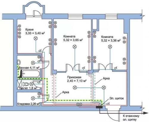
Для трехкомнатной квартиры
На рисунке 5 приведен пример чертежа, который часто применяют для квартир с количеством комнат три и более, где из одного распределительного щита будет выходить уже довольно большое количество проводников.
Рисунок 5. Пример схемы электроснабжения для трехкомнатной квартиры
Особенность данного варианта – это отдельные контуры, заключенные в отдельные блоки со своей защитой. В данном примере 2 блока (25 А и 40 А соответственно). Такой способ позволяет разделить зоны кабельной продукции, делает систему более удобной и практичной.
Разводка интернет кабеля в квартире. Проводная компьютерная сеть в квартире своими руками
Повторюсь, LAN компьютерная сеть в квартире является самой надежной, а по скорости работы очень удобной в работе.
Проводная или кабельная компьютерная сеть в квартире, вместе с телефонной сетью, называют слаботочной. Несмотря на слабые токи этой сети, прокладка кабелей слаботочной сети должна проводиться по правилам. О них в статье Как самостоятельно проложить слаботочные кабели в квартире: слаботочные сети в жилых помещениях .
Подключение компьютера к локальной сети осуществляется через разъёмы стандарта, именуемого в быту RJ-45LAN, а у профессионалов разъём 8P8C. Подключить компьютер можно напрямую, установив разъём RJ-45 на кабель слаботочной сети. Или установить специальную компьютерную розетку, которая также называется RJ-45.

RJ-45 вилка

розетки компьютерные: встроенная, накладная
Хочу именно здесь сделать маленькое отступление. Оно будет важно для дальнейшего повествования.
В компьютерных сетях, выполняемых кабелем витая пара, необходимо согласовывать сопротивление на обоих концах кабеля. Это значит, что вы не можете сделать розетку RJ-45 проходной. Каждая линия кабельной компьютерной сети должна начинаться и заканчиваться устройством.
Например, компьютер роутер или компьютер коммутатор, или компьютер патч. Кстати, когда мы говорим про подключение компьютера, мы имеем виду подключение сетевой карты, которая должна входить в компьютерную сборку. Отсутствие такой карты делает невозможным использовать компьютер в компьютерной сети.
Разводка проводки в квартире. Монтаж электропроводки в квартире своими руками — пошаговая инструкция

Если вы покупаете квартиру в старом доме или в новостройке, там уже будет проведено электричество и подключены розетки с выключателями. И до покупки недвижимости вы никак не сможете повлиять на их местоположение. Но как только вы становитесь собственником жилья, то имеете право переделать проводку в квартире своими руками совсем по-другому. Конечно же, это процесс длительный, сложный и материально затратный. Пытаясь как-то сэкономить, многие задаются вопросом – реально ли в новом жилье сделать всю электрическую часть самим? Реально, если вы не лентяи, неплохо учились в школе, дружите с физикой и электротехникой. Так что тема у нас сегодня актуальная – электропроводка в квартире своими руками. Пошаговая инструкция от составления схемы до монтажа проводов вам поможет.
Начало всех работ — схема

Хотелось бы начать этот раздел с аналогии. Что является основой для хорошего крепкого дома? Конечно же, фундамент. Так вот, своеобразным фундаментом надёжного и качественного электроснабжения является грамотно составленная схема электропроводки в квартире. Многие совершенно напрасно этим пренебрегают и на это есть веские причины:
- Во-первых, монтаж электропроводки в квартире вам будет делать гораздо легче, когда на схеме отображается практически конечный результат. Согласитесь, это довольно редко, когда на первом этапе ремонта люди могут представить себе, что получится в конце. А с электрической схемой это возможно, потому что на ней будут отображены все коммутационные аппараты, элементы освещения и стационарные бытовые электроприборы.
- Во-вторых, схема электрической проводки в квартире поможет вам составить чёткий план выполнения работ – с чего начать монтаж проводки, в каком направлении двигаться, что оставить на завершающий этап.
- В-третьих, когда у вас на руках есть готовая схема расположения элементов электрики в квартире, можно легко определиться с количеством материалов – розеток, выключателей, распределительных коробок, подрозетников, проводов, кабелей.
- И самое главное, когда уже будут полностью окончены монтажные и ремонтные работы, у вас останется схема разводки электропроводки в квартире. Ни в коем случае её не выбрасывайте. Если понадобится просверлить где-то в стене отверстие под картину или фоторамку, вы достанете схему и посмотрите, каков путь пролегания проводов, чтобы не напороться и не повредить токопроводящую жилу. Также многие заклеивают иногда распределительные коробки обоями, чтобы не портить внешний вид комнаты. Вообще-то этого делать нельзя, но если уж и заклеили, вы всегда сможете глянуть на схеме, где находится коробка. При необходимости каких-то работ, срежете кусочек обоев, получите доступ к коробке, а потом заклеите вновь.
Разводка сантехники в квартире. Важность проектирования
На первый взгляд, кажется, что создание водопровода несложная задача и требуется только обеспечить доставку живительной влаги от центральных стояков к каждой из точек водоразбора. Их перечень может быть самым разным. Один из упрощенных вариантов выглядит так: на кухне в и совмещенном санузле устанавливают раковины, а также размещают унитаз и ванну.
Но на сегодняшний день владельцы недвижимости отдают предпочтение более сложной схеме разводки труб водоснабжения в квартире. Это связано с использованием многочисленных бытовых устройств и приборов, для функционирования которых требуется вода. Практически в каждой квартире установлена автоматическая стиральная машинка, а домохозяйки предпочитают оснащать кухню посудомоечной техникой.
В ванных комнатах монтируют современные душевые кабинки, снабженные такими опциями как гидромассаж. Нередко на схеме сантехники в квартире можно увидеть биде.

Кроме этого, в большом по площади жилье количество санузлов может быть больше одного. В итоге проект разводки труб водоснабжения в квартире должен предусматривать установку пары дополнительных унитазов и еще одной душевой кабинки, что улучшает условия проживания для членов семьи, делая их более комфортными.
В результате возрастают требования к качеству функционирования водопроводной системы, поскольку некоторые современные бытовые приборы очень чувствительны к качеству используемой воды. Во многом этот показатель зависит от того, насколько правильно спроектирован монтаж труб водоснабжения в квартире.
Грамотно выполненное проектирование не только улучшит характеристики системы водоподачи, но и позволяет сэкономить затраты на монтаж и дальнейшую эксплуатацию, облегчая проведение ремонта. Как правило, сейчас при модернизации и прокладке системы водопровода в квартире задействуют современные высококачественные полипропиленовые трубы.