Схемы электропроводки в квартире. Монтаж электропроводки в квартире своими руками — пошаговая инструкция
- Схемы электропроводки в квартире. Монтаж электропроводки в квартире своими руками — пошаговая инструкция
- Правильная разводка электрики в квартире. Схема и проект разводки электрики в квартире
- Как определить скрытую проводку в стене с помощью телефона. Как найти проводку в стене при помощи смартфона
- Как правильно провести проводку в доме схема для новичка. Проводка в доме своими руками
- Электропроводка в квартире своими руками пошаговая схема. Планирование домашней электрики
- Схема электропроводки в комнате. Проект электропроводки
- Видео простыми словами о том, как устроена домашняя, квартирная электропроводка, общая схема
Схемы электропроводки в квартире. Монтаж электропроводки в квартире своими руками — пошаговая инструкция

Если вы покупаете квартиру в старом доме или в новостройке, там уже будет проведено электричество и подключены розетки с выключателями. И до покупки недвижимости вы никак не сможете повлиять на их местоположение. Но как только вы становитесь собственником жилья, то имеете право переделать проводку в квартире своими руками совсем по-другому. Конечно же, это процесс длительный, сложный и материально затратный. Пытаясь как-то сэкономить, многие задаются вопросом – реально ли в новом жилье сделать всю электрическую часть самим? Реально, если вы не лентяи, неплохо учились в школе, дружите с физикой и электротехникой. Так что тема у нас сегодня актуальная – электропроводка в квартире своими руками. Пошаговая инструкция от составления схемы до монтажа проводов вам поможет.
Начало всех работ — схема

Хотелось бы начать этот раздел с аналогии. Что является основой для хорошего крепкого дома? Конечно же, фундамент. Так вот, своеобразным фундаментом надёжного и качественного электроснабжения является грамотно составленная схема электропроводки в квартире. Многие совершенно напрасно этим пренебрегают и на это есть веские причины:
- Во-первых, монтаж электропроводки в квартире вам будет делать гораздо легче, когда на схеме отображается практически конечный результат. Согласитесь, это довольно редко, когда на первом этапе ремонта люди могут представить себе, что получится в конце. А с электрической схемой это возможно, потому что на ней будут отображены все коммутационные аппараты, элементы освещения и стационарные бытовые электроприборы.
- Во-вторых, схема электрической проводки в квартире поможет вам составить чёткий план выполнения работ – с чего начать монтаж проводки, в каком направлении двигаться, что оставить на завершающий этап.
- В-третьих, когда у вас на руках есть готовая схема расположения элементов электрики в квартире, можно легко определиться с количеством материалов – розеток, выключателей, распределительных коробок, подрозетников, проводов, кабелей.
- И самое главное, когда уже будут полностью окончены монтажные и ремонтные работы, у вас останется схема разводки электропроводки в квартире. Ни в коем случае её не выбрасывайте. Если понадобится просверлить где-то в стене отверстие под картину или фоторамку, вы достанете схему и посмотрите, каков путь пролегания проводов, чтобы не напороться и не повредить токопроводящую жилу. Также многие заклеивают иногда распределительные коробки обоями, чтобы не портить внешний вид комнаты. Вообще-то этого делать нельзя, но если уж и заклеили, вы всегда сможете глянуть на схеме, где находится коробка. При необходимости каких-то работ, срежете кусочек обоев, получите доступ к коробке, а потом заклеите вновь.
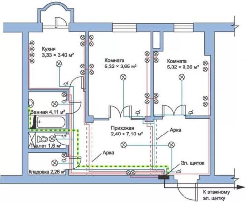
Правильная разводка электрики в квартире. Схема и проект разводки электрики в квартире
Многие счастливые обладатели заветной квартиры задаются вопросом, как сделать электрику в квартире с нуля? Нет ничего сложного в разработке схемы электроснабжения собственного жилья. Сначала нужно сделать ксерокопию плана квартиры от застройщика. Обозначить места установки электрической фурнитуры на такой схеме не составит большого труда.
Перед составлением плана электрики правильно узнать пожелания членов вашей семьи. После обсуждения всех идей нужно зафиксировать это на бумаге, нарисовав на плане жилья все розетки, выключатели и электрические приборы. Рассмотрим процесс на примере типовой однокомнатной квартиры. Из нехитрых инструментов нам не обойтись без листа в клеточку, ручки и линейки, а также разноцветных пишущих принадлежностей. Первым делом рисуем стены с дверными проемами. Точные размеры непринципиальны, все можно делать эскизно.

На изготовленную таким способом схему квартиры наносим необходимые нам элементы электрики:
- Розетки. Нужно размещать их, руководствуясь соображениями удобства использования. Держать в уме стоит только минимальные расстояния от трубопроводов газа и воды – 40 см, проемов окон и дверей – 20 см. Напомним, что, согласно нормативам, на каждые 6 м2площади жилища правильно выделить хотя бы одну розетку.
- Освещение. Застройщики обычно сдают жилье с одним светильником в центре помещения на потолке. Однако не запрещается дополнить этот вариант. Существует огромное количество осветительных приборов, нужно лишь предусмотреть прокладку электрики в места их подключения и правильно разместить точки.
- Выключатели правильно делать справа от дверной коробки. Пользоваться ими будет удобно, если разместить устройства на высоте 60–150 см.
- Кабельные трассы. Следует делать кабельные линии параллельными горизонту или под углом 90 градусов к нему, без уклонов и зигзагов. Необходимо выдерживать правильную дистанцию от проемов – минимум в 15–20 см.
- Распределительные коробки. Следует уделить особое внимание точкам установки распаечных коробок. Ведь это своеобразные транспортные узлы электричества. Задумали ответвление от линии – подразумевайте установку коробки. Однако в любой комнате коробка может быть только одна.
- Распределительный щиток. Силовые щитки обычно делают в общих коридорах. Однако встречаются и планировки с внутренним расположением щитка.
Как определить скрытую проводку в стене с помощью телефона. Как найти проводку в стене при помощи смартфона
Если вы только что распечатали сканер Walabot DIY, то его нужно подготовить к работе. Ниже, на сайте будет рассмотрен процесс подключения сканера к смартфону, и поиск скрытой проводки в стене.
В первую очередь, после распаковки сканера Walabot DIY, следует приклеить к его рабочей поверхности специальную плёнку из комплекта. Плёнка будет защищать плоскую сторону сканера, которой будет осуществляться поиск скрытой проводки в стене.
Чтобы пристыковать сканер к смартфону, на обратную его сторону следует приклеить липучку, которая также идёт в комплекте. Далее нужно просто прикрепить свой смартфон к данной липучке, с обратной стороны сканера.
После этого нужно будет соединить смартфона со сканером Walabot DIY, используя для этих целей кабель из комплекта с устройством. Как правило, это обычный Tipe-C кабель или микро USB кабель, который подходит практически ко всем, не древним смартфонам.
Ну а далее устройство переподключиться в режим поиска скрытой проводки. Однако перед этим оно попросит выбрать какой-то конкретный тип поверхности для сканирования (бетон, древесину или гипсокартон). Всю данную информацию, а также результаты поиска сканером Walabot DIY, вы сможете лицезреть на экране своего смартфона.
Очень важно правильно выполнить калибровку устройства. Она осуществляется каждый раз перед сканированием скрытой проводки. Для этого просто поднесите сканер со смартфоном к стене, после чего нажмите кнопку «Старт» и выполните сканером круговые движения по поверхности. По завершению калибровки устройства вы увидите соответствующую информацию на экране мобильного телефона.
При сканировании проводки и других, скрытых коммуникаций в стене, сканер показывает достойные результаты. Он способен точно указать не только где залегают провода, но и расстояние между ними. Однако он не показывает информацию, касающуюся того, под напряжением электропроводка или нет.
Как правильно провести проводку в доме схема для новичка. Проводка в доме своими руками

Сегодня нагрузки на электросеть в квартирах и частных домах из-за обилия бытовых приборов чрезвычайно велики. А в зданиях старой постройки проводка вообще не рассчитана на такое серьезное потребление. Залогом комфорта и безопасности проживающих в этих домах может стать грамотно выполненная разводка. Причем это вполне по силам сделать самостоятельно, если четко придерживаться инструкции и не игнорировать существующие правила электробезопасности.
Однако, если вы никогда не сталкивались с электроработами и имеете смутное представление о том, что такое электричество (в принципе), лучше не браться за такие серьезные вещи. При оформлении разводки непременно потребуются базовые бытовые знания и навыки в области электричества и электропитания.
Электропроводка своими руками: с чего начать?
Если в доме необходимо провести электропроводу, надо строго придерживаться следующих правил, положений и предписаний:
- Нужно обеспечить свободный доступ к распределительным коробкам, а также к оборудованию электроучета.
- Розетки и выключатели следует монтировать на уровне 0,-1,5 м от пола. И эти элементы также должны находиться в свободном доступе.
- Открытые двери не должны преграждать доступ к оборудованию, указанному в п 1,2.
- Количество розеток в жилом помещении считается из расчета 1 на 6 кв м.
- На кухне розетки ставят по числу бытовых приборов.
- Для электропитания ванной комнаты следует предусмотреть отдельный трансформатор, понижающий напряжение. А установить его необходимо за пределами данного помещения.
- Кабель нужно класть, четко соблюдая вертикаль/горизонталь, без всяких провисов и прогибов, а также направлений по диагонали. В противном случае велика вероятность его повреждения при монтажных работах и выполнении перфорации.
- Горизонтальные кабели кладутся на расстоянии:
- от перекрытий и карнизов — 5-10 см,
- от пола и потолков — 15 см.

- Вертикальные кабели кладутся на расстоянии:
- от оконных и дверных проемов — 10 см, не меньше;
- от газовых труб — 40 см, не меньше.
- Для разводки и соединения кабелей применяются специальные короба.
- Любое проводящее электричество соединение должно быть надежно заизолировано.
- Соединять алюминиевые провода с медными ЗАПРЕЩЕНО!
Электропроводка в квартире своими руками пошаговая схема. Планирование домашней электрики
Чтобы в процессе эксплуатации электронной техники и подключения ее из различных электрических точек не приводило к постоянным перезакладкам элементов сетей, чтобы не приходилось постоянно штробить стены квартиры, специалисты рекомендуют работы по обустройству электросети начинать с составления схемы электроснабжения. Пример схемы разводки и подключения электрооборудования можно увидеть на рисунке 1.
Рис. 1. Пример схемы электроснабжения квартиры
Такой чертеж, схему формируют «обратным порядком»: первоначально на план квартиры наносят всю используемую осветительную аппаратуру, силовую технику; далее, на основании мощностных расчетов, выбирают схему разводки проводников, сечение проводов, защитные устройства.
Силовая часть
Силовая часть электросети включает в себя мощное оборудование, применяемое в квартире: духовые шкафы, печи, нагревательные баки, кондиционеры. Для их подключения выделяют отдельные мощные линии, защищаемые отдельными защитными автоматами (УЗО). Такой способ проектирования позволит более безопасно эксплуатировать технику в квартире и более эффективно производить ремонтные работы в сетях электропроводки.
Осветительная часть
Следующий блок электрической схемы квартиры – осветительная часть. Здесь есть два варианта проектирования:
- одна группа;
- несколько групп осветительной техники.
Первый тип схемы используют в небольших по площади помещениях, оснащаемых относительно малым количеством приборов освещения. Второй метод цепи освещения более распространен. Пример такого подключения приведен на рисунке 2.

Рис. 2. Схема проектирования нескольких групп освещения в квартире
Если в комнате, кроме элементов освещения, есть необходимость использования блоков питания, трансформаторов, их также рекомендуют включать отдельным электрическим контуром с отдельным УЗО.
Крупная бытовая техника
В любой квартире место, где сконцентрировано большое количество бытовых приборов, это кухня. Большинство из них продолжают работать тогда, когда человек непосредственно не использует их. Это холодильник, электрическая плита, хлебопечь, другое. Для корректной работы техники и постоянной защиты сети от перегрузок и короткого замыкания специалисты при разработке схемы электросети квартиры рекомендуют выделять отдельную линию. Такие подключения выполняют прокладкой электропроводки увеличенного сечения и установкой УЗО высокой степени нагрузки.
Схема электропроводки в комнате. Проект электропроводки
Произвести грамотный монтаж электропроводки современной квартиры без заранее разработанной схемы электроснабжения, руководствуясь только сиюминутными решениями возникающих вопросов, невозможно. Реконструкция или установка новой электропроводки должна выполняться лишь после детальной проработки всех требований к новой электросети. Пренебрежение этими рекомендациями не только чревато выходом из строя оборудования, но и опасно для жильцов дома в целом. Поэтому до начала электромонтажных работ необходимо разработать проект электроснабжения квартиры, и решать этот вопрос лучше силами профессионалов.
Обязательность разработки проекта электроснабжения квартиры не закреплена законодательно, но процедура подключения смонтированной электропроводки к силовой линии здания регламентирована жёсткими правилами, включающими и необходимость согласования.
Профессионально выполненный проект электроснабжения по окончании ремонта станет важным приложением к техпаспорту квартиры и облегчит прохождение согласования. Согласно ПУЭ, система электропроводки квартиры является электрической установкой, а потому её подключение к домовой линии и эксплуатация должны производиться в соответствии с общими для такого оборудования требованиями:
- внутренняя проводка жилья должна быть совместима с внешней электросетью по мощности;
- электропроводка квартиры не должна представлять опасность (пожарную электротехническую) для проживающих в доме людей.
Согласование проекта внутреннего электроснабжения квартиры выполняется в Ростехнадзоре и обязательно в следующих случаях:
- при монтаже электропроводки в новостройке «с нуля»;
- при реконструкции во вторичном жилье имеющейся сети с повышением выделяемой на квартиру мощности.
Контролирующие инстанции при визитах на объект по заявке на подключение его к домовой сети требуют выполненный по всем стандартам проект электропроводки квартиры, и грамотность этого документа — аргумент в пользу соответствия системы электроснабжения всем необходимым требованиям.
